salut,
vu que c'est une phase 1 tu as le réservoir pour une pompe extérieur, ensuite le motronic existe en pompe immergée (1.3) et extérieur (1.1), en plus tu as la bonne pression.
tu devrais vraiment regarder du cotés des relais, celui de pompe doit etre orange.
a+
Ma 320I E30 : Premier Petit Problème -Motronic 1.3
- manuz1
- Messages : 29547
- Inscription : mar. mars 04, 2003 8:27 am
- Localisation : toulouse (31)
- Contact :
- Liltrasheur
- Messages : 156
- Inscription : mar. juil. 22, 2014 5:32 pm
- Localisation : Cour-sur-Heure (Entre Chimay et Charleroi) Belgique
Re: Ma 320I E30 : Premier Petit Problème -Motronic 1.3
Salut,
En tout cas, maintenant, même en bypassant le relais, la pompe ne pompe plus...
Est-ce que tu aurais une photo du cablâge des bases des relais? Par la couleur et le nombre de fils dessus, on devrait sans doute pouvoir identifier quel relais va où. (l'ordre des bases peut être modifié et j'ai l'impression que ce n'est pas dans le même ordre chez moi)
Etape 1, régler le problème de pompe de toutes façons...
En tout cas, maintenant, même en bypassant le relais, la pompe ne pompe plus...
Est-ce que tu aurais une photo du cablâge des bases des relais? Par la couleur et le nombre de fils dessus, on devrait sans doute pouvoir identifier quel relais va où. (l'ordre des bases peut être modifié et j'ai l'impression que ce n'est pas dans le même ordre chez moi)
Etape 1, régler le problème de pompe de toutes façons...
Boys never actually grow up. Their toys just get bigger and more expensive. ;-)
- manuz1
- Messages : 29547
- Inscription : mar. mars 04, 2003 8:27 am
- Localisation : toulouse (31)
- Contact :
Re: Ma 320I E30 : Premier Petit Problème -Motronic 1.3
salut,
en principe le relais de pompe doit avoir un vert violet, je crois bien, et surtout 4 plots.
Vérifie que la pompe est bien alimenter quand tu shuntes le relais, tu pourrais avoir un pb de masse ou d'alim qui coupe la pompe depuis le début...
a+
en principe le relais de pompe doit avoir un vert violet, je crois bien, et surtout 4 plots.
Vérifie que la pompe est bien alimenter quand tu shuntes le relais, tu pourrais avoir un pb de masse ou d'alim qui coupe la pompe depuis le début...
a+
- manuz1
- Messages : 29547
- Inscription : mar. mars 04, 2003 8:27 am
- Localisation : toulouse (31)
- Contact :
- Liltrasheur
- Messages : 156
- Inscription : mar. juil. 22, 2014 5:32 pm
- Localisation : Cour-sur-Heure (Entre Chimay et Charleroi) Belgique
Re: Ma 320I E30 : Premier Petit Problème -Motronic 1.3
Voilà, changement de pompe, changement de filtre, retour à la case démarre mais toujours un ralenti tout pourri...
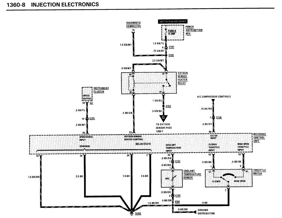
Pour les relais, voici ce que j'ai :

Sur la photo, ils sont mal mis mais j'ai corrigé ensuite. Donc, au milieu, le relais principale, le blanc.
Là où on voit le fil mauve et vert, c'est le relais de pompe. Et là ou se trouve le relais orange, ce serait celui pour la lambda.
Le relais vert et le blanc ont le même nombre de pattes et le même schéma mais les connections ne sont pas sur les mêmes pattes.


Par contre, le vert et l'orange sont identique sauf que le vert à 2 "87" ==> Un supplémentaire au milieu qui ne sert à rien quand il est utilisé comme relais de pompe.

Aujourd'hui, j'ai laissé l'orange comme relais de pompe et je n'ai plus rien mis pour la lambda. Même résultat.
Ca cafouille au ralenti et je suis en excès d'essence :

Tout ce que j'ai vérifié est bon, y compris l'actuateur de ralenti que j'ai testé aujourd'hui.
A la recherche d'idées...
Pour les relais, voici ce que j'ai :

Sur la photo, ils sont mal mis mais j'ai corrigé ensuite. Donc, au milieu, le relais principale, le blanc.
Là où on voit le fil mauve et vert, c'est le relais de pompe. Et là ou se trouve le relais orange, ce serait celui pour la lambda.
Le relais vert et le blanc ont le même nombre de pattes et le même schéma mais les connections ne sont pas sur les mêmes pattes.


Par contre, le vert et l'orange sont identique sauf que le vert à 2 "87" ==> Un supplémentaire au milieu qui ne sert à rien quand il est utilisé comme relais de pompe.

Aujourd'hui, j'ai laissé l'orange comme relais de pompe et je n'ai plus rien mis pour la lambda. Même résultat.
Ca cafouille au ralenti et je suis en excès d'essence :

Tout ce que j'ai vérifié est bon, y compris l'actuateur de ralenti que j'ai testé aujourd'hui.
A la recherche d'idées...
Boys never actually grow up. Their toys just get bigger and more expensive. ;-)
- manuz1
- Messages : 29547
- Inscription : mar. mars 04, 2003 8:27 am
- Localisation : toulouse (31)
- Contact :
Re: Ma 320I E30 : Premier Petit Problème -Motronic 1.3
salut,
le blanc et le vert pale c'est le meme le blanc c'est l'ancien et le vert le nouveau.
Donc monte vert et orange.
ben vu que la pression est ok, tu dois avoir un injecteur ou deux qui reste bloqués ouverts, ensuite est que le câblage est bon au niveau des injecteurs ?
Essaye de voir l'alim des injecteurs voir quand ils sont alimenté , tu mets les multimètre sur la prise et tu vois. Faudrait pas qu'il soit à la masse directement sans passer par le boitier.
a+
le blanc et le vert pale c'est le meme le blanc c'est l'ancien et le vert le nouveau.
Donc monte vert et orange.
ben vu que la pression est ok, tu dois avoir un injecteur ou deux qui reste bloqués ouverts, ensuite est que le câblage est bon au niveau des injecteurs ?
Essaye de voir l'alim des injecteurs voir quand ils sont alimenté , tu mets les multimètre sur la prise et tu vois. Faudrait pas qu'il soit à la masse directement sans passer par le boitier.
a+
- Roadwolf
- Membre du club

- Messages : 4861
- Inscription : jeu. juil. 28, 2005 12:19 am
- Localisation : Bruxelles & Hautes-Pyrénées 65
Re: Ma 320I E30 : Premier Petit Problème -Motronic 1.3
Quel dévouement de qualité. Chapeau bas, cher confrère.
Je suis débordé en ce moment sur un projet, mais je ne manquerai pas la suite ;-) Bonne semaine.
Je suis débordé en ce moment sur un projet, mais je ne manquerai pas la suite ;-) Bonne semaine.
manuz1 a écrit :voila les cablages des relais
- Liltrasheur
- Messages : 156
- Inscription : mar. juil. 22, 2014 5:32 pm
- Localisation : Cour-sur-Heure (Entre Chimay et Charleroi) Belgique
Re: Ma 320I E30 : Premier Petit Problème -Motronic 1.3
Roadwolf a écrit :Quel dévouement de qualité. Chapeau bas, cher confrère.
Je suis débordé en ce moment sur un projet, mais je ne manquerai pas la suite ;-) Bonne semaine.
C'est clair que j'apprécie tous les efforts de manuz1. On dirait que mon E30 l'énerve autant que moi d'être à ce point presque en train de tourner normalement...
Si je passe par Toulouse, je passerai lui déposer plein de spécialités locales...
Boys never actually grow up. Their toys just get bigger and more expensive. ;-)
- Liltrasheur
- Messages : 156
- Inscription : mar. juil. 22, 2014 5:32 pm
- Localisation : Cour-sur-Heure (Entre Chimay et Charleroi) Belgique
Re: Ma 320I E30 : Premier Petit Problème -Motronic 1.3
Les nouvelles du week-end : j'intitulerais cet épisode "retour à la case départ"...
J'ai trouvé un petit article sympa qui mentionnait la "vis de réglage du ralenti". Tiens, oui, c'est vrai, j'avais oublié ce truc... Il était complètement dévissé. D'après les conseils, en position ralenti, le papillon devrait être ouvert de 0.2mm. Je le règle correctement MAIS, du coup, le capteur de position papillon n'a plus le contact ralenti. J'essaye de voir si je peux le régler mais, même positionné au maximum possible, pas de contact.
Du coup, je règle au meilleur compromis (ouverture max du papillon avec toujours le contact ralenti) et là, ça donne ça :
https://youtu.be/nnL7TuElmIs
Elle tient mais ça monte dans les tours, ça descend, ça remonte, et ainsi de suite... Ca répond si j'accélère mais ça revient sur son cycle... Comme lorsque j'ai récupéré la voiture!
Sinon, juste au cas où, je vais faire vérifier/nettoyer mes 6 injecteurs de l'autre moteur et s'ils sont bons, je remonterais ceux-là pour être sûr.
J'ai trouvé un petit article sympa qui mentionnait la "vis de réglage du ralenti". Tiens, oui, c'est vrai, j'avais oublié ce truc... Il était complètement dévissé. D'après les conseils, en position ralenti, le papillon devrait être ouvert de 0.2mm. Je le règle correctement MAIS, du coup, le capteur de position papillon n'a plus le contact ralenti. J'essaye de voir si je peux le régler mais, même positionné au maximum possible, pas de contact.
Du coup, je règle au meilleur compromis (ouverture max du papillon avec toujours le contact ralenti) et là, ça donne ça :
https://youtu.be/nnL7TuElmIs
Elle tient mais ça monte dans les tours, ça descend, ça remonte, et ainsi de suite... Ca répond si j'accélère mais ça revient sur son cycle... Comme lorsque j'ai récupéré la voiture!
Sinon, juste au cas où, je vais faire vérifier/nettoyer mes 6 injecteurs de l'autre moteur et s'ils sont bons, je remonterais ceux-là pour être sûr.
Boys never actually grow up. Their toys just get bigger and more expensive. ;-)
- manuz1
- Messages : 29547
- Inscription : mar. mars 04, 2003 8:27 am
- Localisation : toulouse (31)
- Contact :
Re: Ma 320I E30 : Premier Petit Problème -Motronic 1.3
salut,
tu es sur que l'actuateur est ok, et y a pas de vis de ralenti sur motronic 1.3, tu as la vis de richesse du debitmetre qui faire "office" mais sinon l'actuateur qui gere cela avec le boitier.
a+
tu es sur que l'actuateur est ok, et y a pas de vis de ralenti sur motronic 1.3, tu as la vis de richesse du debitmetre qui faire "office" mais sinon l'actuateur qui gere cela avec le boitier.
a+
Qui est en ligne ?
Utilisateurs parcourant ce forum : Aucun utilisateur inscrit et 5 invités



